Yaesu FT-1000 (FT 1000 FT1000) user and service manual, modifications

   
 
ham | what is new | links
 Welcome to Www.Hampedia.net  submit to reddit
06 December 2025, 21:38 UTC 


SDR


ELAD
SDRplay

Transceivers


Kenwood
Midland
Yaesu
Alinco
Icom
Other

Antennas


M2
Par
Gap
Sirio
Araki
Maco
Nil-Jon
Maldol
Comet
Hustler
Nagoya
Watson
Hy-Gain
Dressler
Cue Dee
Solarcon
Diamond
Cushcraft
Quicksilver
Moonraker

Power supplies


Powerbox
Kenwood
Diamond
Samlex
Mascot
Daiwa
Yaesu
Alinco
Icom
H&H

Rotators


M2
CDE
Yaesu
Create
Kenpro

Antenna tuners


MFJ
LDG
SGC
Icom
Yaesu
Mizuho
Dentron
Kenwood
Sommerkamp
Barker & Williamson

Repeaters


GME
Icom
Zodiac
Kenwood

Transverters


Microwave Modules
Tokyo Hy-Power
SSB Electronics
Tecnostudi
Kenwood
Yaesu
Minix

Meters


Diamond
Comet
Bird
MFJ

Ham resources


Propagation:
  Sporadic E skip (Es)
  Backscatter
  Tropo
  Meteor Scatter (MS)
  F2 Skip
  Aurora
  Trans-equatorial scatter (TE)
  Lightning scatter (LS)

Yaesu FT-1000 (FT 1000 FT1000)
FT-1000
Programming interface schematics for Yaesu: 
Programming software for Yaesu FT-1000 (FT 1000 FT1000) : 
PDF User Manual for Yaesu FT-1000 (FT 1000 FT1000) : 
PDF Service Manual with schematics for Yaesu FT-1000 (FT 1000 FT1000) : 
Diagrams for Yaesu FT-1000 (FT 1000 FT1000) : 

Mods for Yaesu FT-1000 (FT 1000 FT1000):
   Yaesu FT-1000 (FT 1000 FT1000) FT1000D and FT1000 Receiver Noise Reduction Modification
   Yaesu FT-1000 (FT 1000 FT1000) Noise Blanker Mod via
   Yaesu FT-1000 (FT 1000 FT1000) QSK with FT-990 and FT-1000
   Yaesu FT-1000 (FT 1000 FT1000) Some info
   Yaesu FT-1000 (FT 1000 FT1000) Out of band TX mod FT-1000

Yaesu FT-1000 (FT 1000 FT1000) technical specifications : Yaesu FT-1000 (FT 1000 FT1000) technical specifications



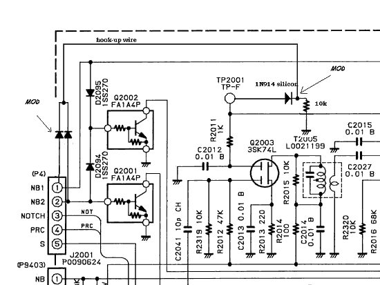
Yaesu FT-1000 (FT 1000 FT1000) Noise Blanker Mod via

This mod greatly improves strong signal IMD in the FT-1000. I used a 2 kHz test spacing in the measurements, so the 12 kHz wide 70 MHz first IF filter did not make results look artificially better. I ran two HP generators through a combiner into the front end, and measured IMD with a selective level meter with 50 Hz BW and also with the 1000's internal meter (which is about 2 dB per S unit below S6, not six dB as claimed).

This was the primary source of IMD in my brand new FT-1000, and the difference was dramatic. Remember this is a sample of one unit.

I carefully looked but I never found anything wrong other than the fact the receiver forward biases the first FET in the noise blanker fully-on when the blanker was shut off, and that IMD feeds directly back into the 8 MHz IF stages. The result was a few volts of peak RF voltage on the FET drain, and considerable amounts of that voltage feeding back to the IF stage through stray coupling.

I am working on better mods to the front end, but this is a substantial change. Be sure to use common sense and turn off power when soldering, etc.

  1. Remove the bottom cover, locate the noise blanker on the left rear corner of the IF board near the first group of 8 MHz filters.

  2. Locate TP -2001. Connect a 1N914 or any other silicon switching diode through a 10k ohm resistor to ground from that point, cathode towards the resistor and ground, anode towards TP-2001. DO NOT use a high leakage diode like a germanium diode.

    (Note: from N6BV: the FT-1000MP uses the same designation, as I recall, for the TP-2001 on its main board schematic.)

    (Note from N1EU: I put a solder lug under the adjacent pcb screw for a ground connection.)

  3. Connect a pair of common cathode connected diodes (same type) with one anode to pin 1 (brown wire) and the other to pin 2 of J2001. I just pushed the wires down in the pin of the plug and tacked them in place with a tiny bit of solder. You can verify these are the correct pins by measuring the voltage when switching the NB and wide NB buttons. Either or both NB switches "on" applies about 8 volts to either or both pins.

    (Note from N1EU: I think it's much easier to tack solder the diodes directly to D2094 and D2095 per the schematic below.)

  4. Connect the common to the diode cathode and 10k resistor junction through a short hook-up wire.

This mod removes forward AGC bias from Q2003 and 2004 when the noise blanker is off, and prevents IMD distortion fed back via C2041 and foil traces from impacting the receiver when the noise blanker is off. It does not affect NB performance when installed.

Note: this modification was developed by W8JI for his FT-1000D. Earlier production FT-1000MP's may benefit from implementing this mod as well, since similar circuitry was used.


More Yaesu Radioamateur Transceivers

Yaesu VHF/UHF Handhelds:
    Yaesu FT-10R (FT 10 R FT10R) service manual and specs
    Yaesu FT-11R (FT 11 R FT11R) service manual and specs
    Yaesu FT-23R (FT 23 R FT23R) service manual and specs
    Yaesu FT-26 (FT 26 FT26) service manual and specs
    Yaesu FT-33R (FT 33 R FT33R) service manual and specs
    Yaesu FT-40R (FT 40 R FT40R) service manual and specs
    Yaesu FT-41R (FT 41 R FT41R) service manual and specs
    Yaesu FT-50R (FT 50 R FT50R) service manual and specs
    Yaesu FT-51R (FT 51 R FT51R) service manual and specs
    Yaesu FT-73R (FT 73 R FT73R) service manual and specs
    Yaesu FT-76 (FT 76 FT76) service manual and specs
    Yaesu FT-104 (FT 104 FT104) service manual and specs
    Yaesu FT-202R (FT 202 R FT202R) service manual and specs
    Yaesu FT-203R (FT 203 R FT203R) service manual and specs
    Yaesu FT-207R (FT 207 R FT207R) service manual and specs
    Yaesu FT-208R (FT 208 R FT208R) service manual and specs
    Yaesu FT-209R (FT 209 R FT209R) service manual and specs
    Yaesu FT-209RH (FT 209 RH FT209RH) service manual and specs
    Yaesu FT-290R (FT 290 R FT290R) service manual and specs
    Yaesu FT-290R II (FT 290 RII FT290RII) service manual and specs
    Yaesu FT-404R (FT 404 R FT404R) service manual and specs
    Yaesu FT-411MKII (FT 411 MKII FT411MKII) service manual and specs
    Yaesu FT-411R (FT 411 R FT411R) service manual and specs
    Yaesu FT-415 (FT 415 FT415) service manual and specs
    Yaesu FT-416 (FT 416 FT416) service manual and specs
    Yaesu FT-470 (FT 470 FT470) service manual and specs
    Yaesu FT-530 (FT 530 FT530) service manual and specs
    Yaesu FT-690R (FT 690 R FT690R) service manual and specs
    Yaesu FT-690R II (FT 690 RII FT690RII) service manual and specs
    Yaesu FT-703R (FT 703 R FT 703R) service manual and specs
    Yaesu FT-708R (FT 708 R FT 708R) service manual and specs
    Yaesu FT-709R (FT 709 R FT 709R) service manual and specs
    Yaesu FT-727R (FT 727 R FT727R) service manual and specs
    Yaesu FT-790R (FT 790 R FT790R) service manual and specs
    Yaesu FT-790R II (FT 790 R II FT790RII) service manual and specs
    Yaesu FT-811 (FT 811 FT811) service manual and specs
    Yaesu FT-815 (FT 815 FT815) service manual and specs
    Yaesu FT-816 (FT 816 FT816) service manual and specs
    Yaesu FT-817 (FT 817 FT817) service manual and specs
    Yaesu FT-817ND (FT 817 ND FT817ND) service manual and specs
    Yaesu FT-911 (FT 911 FT911) service manual and specs
    Yaesu FT-2303 R (FT 2303 R FT2303R) service manual and specs
    Yaesu VX-1 R (VX 1 R VX1R) service manual and specs
    Yaesu VX-2 R (VX 2 R VX2R) service manual and specs
    Yaesu VX-5 R (VX 5 R VX5R) service manual and specs
    Yaesu VX-7 R (VX 7 R VX7R) service manual and specs
    Yaesu FT-60R (FT 60 R FT60R) service manual and specs
    Yaesu VX-6 R (VX 6 R VX6R) service manual and specs
    Yaesu VX-110 (VX 110 VX110) service manual and specs
    Yaesu VX-150 (VX 150 VX150) service manual and specs
    Yaesu VX-120 (VX 120 VX120) service manual and specs
    Yaesu VX-170 (VX 170 VX170) service manual and specs
    Yaesu VX-3R (VX 3 R VX3R) service manual and specs
    Yaesu FT-1DR (FT 1 DR FT1DR) service manual and specs
    Yaesu FT-1DE (FT 1 DE FT1DE) service manual and specs
    Yaesu VX-8R (VX 8 R VX8R) service manual and specs
    Yaesu VX-8DR (VX 8 DR VX8DR) service manual and specs
    Yaesu VX-8GR (VX 8 GR VX8GR) service manual and specs
    Yaesu FT-252 (FT 252 FT252) service manual and specs
    Yaesu FT-257 (FT 257 FT257) service manual and specs
    Yaesu FT-250R (FT 250 R FT250R) service manual and specs

Yaesu VHF/UHF Mobile Transceivers:
    Yaesu CPU-2500R (CPU 2500R CPU2500R) service manual and specs
    Yaesu FT-2F (FT 2F FT2F) service manual and specs
    Yaesu FT-90R (FT 90R FT90R) service manual and specs
    Yaesu FT-211RH (FT 211RH FT211RH) service manual and specs
    Yaesu FT-212RH (FT 212RH FT212RH) service manual and specs
    Yaesu FT-215 (FT 215 FT215) service manual and specs
    Yaesu FT-224 (FT 224 FT224) service manual and specs
    Yaesu FT-227R (FT 227R FT227R) service manual and specs
    Yaesu FT-230R (FT 230R FT230R) service manual and specs
    Yaesu FT-270R (FT 270R FT270R) service manual and specs
    Yaesu FT-270RH (FT 270RH FT270RH) service manual and specs
    Yaesu FT-277R (FT 277R FT277R) service manual and specs
    Yaesu FT-480R (FT 480R FT480R) service manual and specs
    Yaesu FT-680R (FT 680R FT680R) service manual and specs
    Yaesu FT-711RH (FT 711RH FT711RH) service manual and specs
    Yaesu FT-712RH (FT 712RH FT712RH) service manual and specs
    Yaesu FT-715H (FT 715H FT715H) service manual and specs
    Yaesu FT-720R (FT 720R FT720R) service manual and specs
    Yaesu FT-730R (FT 730R FT730R) service manual and specs
    Yaesu FT-770RH (FT 770RH FT770RH) service manual and specs
    Yaesu FT-780R (FT 780R FT780R) service manual and specs
    Yaesu FT-912R (FT 912R FT912R) service manual and specs
    Yaesu FT-1500M (FT 1500M FT1500M) service manual and specs
    Yaesu FT-1802 (FT 1802 FT1802) service manual and specs
    Yaesu FT-2200 (FT 2200 FT2200) service manual and specs
    Yaesu FT-2311R (FT 2311R FT2311R) service manual and specs
    Yaesu FT-2312R (FT 2312R FT2312R) service manual and specs
    Yaesu FT-2400 (FT 2400 FT2400) service manual and specs
    Yaesu FT-2500M (FT 2500 M FT2500M) service manual and specs
    Yaesu FT-2600M (FT 2600 M FT2600M) service manual and specs
    Yaesu FT-2700R (FT 2700 R FT2700R) service manual and specs
    Yaesu FT-2700RH (FT 2700 RH FT2700RH) service manual and specs
    Yaesu FT-2800M (FT 2800 M FT2800M) service manual and specs
    Yaesu FT-3000M (FT 3000 M FT3000M) service manual and specs
    Yaesu FT-3700 (FT 3700 FT3700) service manual and specs
    Yaesu FT-3800 (FT 3800 FT3800) service manual and specs
    Yaesu FT-3900 (FT 3900 FT3900) service manual and specs
    Yaesu FT-4700RH (FT 4700 RH FT4700RH) service manual and specs
    Yaesu FT-5100 (FT 5100 FT5100) service manual and specs
    Yaesu FT-5200 (FT 5200 FT5200) service manual and specs
    Yaesu FT-6200 (FT 6200 FT6200) service manual and specs
    Yaesu FT-7100M (FT 7100 M FT7100M) service manual and specs
    Yaesu FT-7200 (FT 7200 FT7200) service manual and specs
    Yaesu FT-7400H (FT 7400 H FT7400H) service manual and specs
    Yaesu FT-7800 Older (FT 7800 Older FT7800Older) service manual and specs
    Yaesu FT-7800H (FT 7800 H FT7800H) service manual and specs
    Yaesu FT-7800R (FT 7800 R FT7800R) service manual and specs
    Yaesu FT-8000R (FT 8000 R FT8000R) service manual and specs
    Yaesu FT-8100R (FT 8100 R FT8100R) service manual and specs
    Yaesu FT-8500 (FT 8500 FT8500) service manual and specs
    Yaesu FT-8800R (FT 8800 R FT8800R) service manual and specs
    Vertex Standard VM-3500E (Vertex Standard VM3500E VertexStandardVM3500E) service manual and specs
    Vertex Standard VX-1700 (VX 1700 VX1700) service manual and specs
    Yaesu FTM-10R (FTM 10 R FTM10R) service manual and specs
    Yaesu FTM-400D (FTM 400 D FTM400D) service manual and specs
    Yaesu FTM-400DR (FTM 400 DR FTM400DR) service manual and specs
    Yaesu FT-1900R (FT 1900 R FT1900R) service manual and specs
    Yaesu FT-2900R (FT 2900 R FT2900R) service manual and specs
    Yaesu FT-7900R (FT 7900 R FT7900R) service manual and specs

Yaesu Base VHF/UHF:
    Yaesu FT-2AUTO (FT 2AUTO FT2AUTO) service manual and specs
    Yaesu FT-221R (FT 221R FT221R) service manual and specs
    Yaesu FT-225RD (FT 225RD FT225RD) service manual and specs
    Yaesu FT-620B (FT 620B FT620B) service manual and specs
    Yaesu FT-726R (FT 726R FT726R) service manual and specs
    Yaesu FT-736R (FT 736R FT736R) service manual and specs
    Yaesu FT-Sigmasizer 200R (FT Sigmasizer 200R FTSigmasizer200R) service manual and specs

Yaesu HF and More Transceivers:
    Yaesu FT-One (FT One FTOne) service manual and specs
    Yaesu FT-7 (FT 7 FT7) service manual and specs
    Yaesu FT-7B (FT 7B FT7B) service manual and specs
    Yaesu FT-50 (FT 50 FT50) service manual and specs
    Yaesu FT-75 (FT 75 FT75) service manual and specs
    Yaesu FT-77 (FT 77 FT77) service manual and specs
    Yaesu FT-100(older) (FT 100(older) FT100(older)) service manual and specs
    Yaesu FT-100 (FT 100 FT100) service manual and specs
    Yaesu FT-100D (FT 100 D FT100D) service manual and specs
    Yaesu FT-101 (FT 101 FT101) service manual and specs
    Yaesu FT-101B (FT 101B FT101B) service manual and specs
    Yaesu FT-101E (FT 101E FT101E) service manual and specs
    Yaesu FT-101EE (FT 101EE FT101EE) service manual and specs
    Yaesu FT-101ZD (FT 101ZD FT101ZD) service manual and specs
    Yaesu FT-102 (FT 102 FT102) service manual and specs
    Yaesu FT-107 (FT 107 FT107) service manual and specs
    Yaesu FT-200 (FT 200 FT200) service manual and specs
    Yaesu FT-201 (FT 201 FT201) service manual and specs
    Yaesu FT-201S (FT 201S FT201S) service manual and specs
    Yaesu FT-250 (FT 250 FT250) service manual and specs
    Yaesu FT-301 (FT 301 FT301) service manual and specs
    Yaesu FT-301D (FT 301D FT301D) service manual and specs
    Yaesu FT-301S (FT 301S FT301S) service manual and specs
    Yaesu FT-600 (FT 600 FT600) service manual and specs
    Yaesu FT-650 (FT 650 FT650) service manual and specs
    Yaesu FT-655 (FT 655 FT655) service manual and specs
    Yaesu FT-655S (FT 655S FT655S) service manual and specs
    Yaesu FT-707 (FT 707 FT707) service manual and specs
    Yaesu FT-747GX (FT 747GX FT747GX) service manual and specs
    Yaesu FT-747SX (FT 747SX FT747SX) service manual and specs
    Yaesu FT-757GX (FT 757GX FT757GX) service manual and specs
    Yaesu FT-757GX II (FT 757GX II FT757GXII) service manual and specs
    Yaesu FT-767GX (FT 767GX FT767GX) service manual and specs
    Yaesu FT-840 (FT 840 FT840) service manual and specs
    Yaesu FT-847 (FT 847 FT847) service manual and specs
    Yaesu FT-857 (FT 857 FT857) service manual and specs
    Yaesu FT-857D (FT 857 D FT857D) service manual and specs
    Yaesu FT-890 (FT 890 FT890) service manual and specs
    Yaesu FT-897 (FT 897 FT897) service manual and specs
    Yaesu FT-897D (FT 897 D FT897D) service manual and specs
    Yaesu FT-900 (FT 900 FT900) service manual and specs
    Yaesu FT-901DM (FT 901DM FT901DM) service manual and specs
    Yaesu FT-902DM (FT 902DM FT902DM) service manual and specs
    Yaesu FT-920AF (FT 920AF FT920AF) service manual and specs
    Yaesu FT-980 (FT 980 FT980) service manual and specs
    Yaesu FT-990 (FT 990 FT990) service manual and specs
    Yaesu FT-1000 (FT 1000 FT1000) service manual and specs
    Yaesu FT-1000D (FT 1000 D FT1000D) service manual and specs
    Yaesu FT-1000MP (FT 1000MP FT1000MP) service manual and specs
    Yaesu FT-1000MP Mark V (FT 1000 MP Mark V FT1000MPMarkV) service manual and specs
    Yaesu FT-1000MP Mark V Field (FT 1000 MP Field Mark V FT1000MPMarkVField) service manual and specs
    Yaesu FT-2000 (FT 2000 FT2000) service manual and specs
    Yaesu FT-2000D (FT 2000 D FT2000D) service manual and specs
    Yaesu FT-8900R (FT 8900 R FT8900R) service manual and specs
    Yaesu FT-DX400 (FT DX400 FTDX400) service manual and specs
    Yaesu FT-DX401 (FT DX401 FTDX401) service manual and specs
    Yaesu FT DX-9000 Contest (FT DX 9000 Contest FTDX9000Contest) service manual and specs
    Yaesu FT DX-9000D (FT DX 9000 D FTDX9000D) service manual and specs
    Yaesu FT DX-9000 MP (FT DX 9000 MP FTDX9000MP) service manual and specs
    Yaesu FT-950 (FT 950 FT950) service manual and specs
    Yaesu FT DX-1200 (FT DX 1200 FTDX1200) service manual and specs
    Yaesu FT DX-5000 (FT DX 5000 FTDX5000) service manual and specs
    Yaesu FT DX-5000D (FT DX 5000 D FTDX5000D) service manual and specs
    Yaesu FT DX-5000MP (FT DX 5000 MP FTDX5000MP) service manual and specs
    Yaesu FT-450 (FT 450 FT450) service manual and specs
    Yaesu FT-450D (FT 450 D FT450D) service manual and specs
    Yaesu FT DX-3000 (FT Dx 3000 FTDX3000) service manual and specs

CB Equipment


President
Midland
Uniden
Zodiac

 Power amplifiers


Beko
Icom
Alinco
Drake
Yaesu
Daiwa
Collins
Kenwood
DanAmps
Ameritron
Autophon
Eto/Alpha
Command Technologies
E.F.Johnson
Dentron Radio Co.

FRS/GMRS


Bell
GPX
ENC
Tekk
Icom
Sony
Alinco
Drake
Cobra
Maxon
Vertex
Conair
Uniden
Jenson
Ranger
Midland
Whistler
Magnum
Unwired
Coleman
Motorola
Audiovox
Memorex
Columbia
Samsung
Standard
Kenwood
Cherokee
Panasonic
Freetalker
Vtech Vtalk
RadioShack
Fanon Courier
Sharper Image
General Electric
Oregon Scientific

PMR446


Sommerkamp
FreeQuency
Goodmans
Kenwood
Lafayette
President
Binatone
Motorola
Multicom
Albrecht
Maycom
Topcom
Xtreme
Ondico
Telcom
Maxon
Vertex
Zodiac
Yaesu
Cobra
Alinco
Icom
Alan
ITT